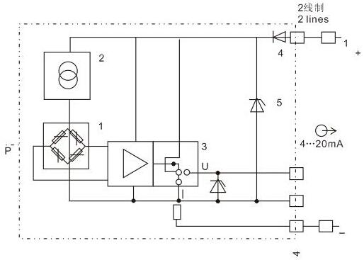
HQ-802系列压力变送器专为应用在工业压力测量领域其工况条件复杂与一般的使用场合而设计制造,本系列产品采用德国先进的压力传感制造技术,产品由高精度硅传感或陶瓷传感器和高
![]() |
![]() |
![]() |
![]() |
![]() |
![]() |
![]() |
| 发布时间:2021-05-27 | ||||||


走进奥信
公司简介 联系我们解决方案
技术文章 行业应用我们的理念
用科技创新的理念撰写辉煌篇章,向世界展现一幅优品的设计蓝图。
专注的态度成就专业的品质,西安奥信与您携手追求时尚品。
购买的愉悦不仅仅是获得,更是其中的服务,以温馨的服务带来全新的体验。